Содержание
В ключевое отличие между изомеризацией и гидроизомеризацией заключается в том, что изомеризация относится к преобразованию структуры одного соединения в его изомерную структуру, тогда как гидроизомеризация — это преобразование одной изомерной формы в другую алкановых углеводородов через промежуточный алкен
Изомеры — это химические соединения, имеющие одну и ту же химическую формулу, но разные химические структуры. Есть несколько различных форм изомеров, и они имеют разные химические и физические свойства из-за разницы в структуре.
1. Обзор и основные отличия 2. Что такое изомеризация 3. Что такое гидроизомеризация 4. Параллельное сравнение — изомеризация и гидроизомеризация в табличной форме 5. Резюме
Ссылки
- ИЮПАК , , 2-е изд. («Золотая книга») (1997). Онлайн-исправленная версия: (2006–) « изомеризацияDOI 10,1351 / goldbook.I03295
- Антонов Л (2016). Таутомерия: концепции и приложения в науке и технике (1-е изд.). Вайнхайм, Германия: Wiley-VCH. ISBN 978-3-527-33995-2.
- Как вычислить энергии изомеризации органических молекул с помощью квантово-химических методов Стефан Гримм , Марк Стейнмец и Мартин Корт J. Org. Chem. ; 2007 ; 72 (6), стр. 2118–2126; (Статья) doi 10.1021 / jo062446p
- Карл Griesbaum, Arno Behr, Дитер Biedenkapp, Хайнц-Вернер Voges, Доротея Гарбе, Кристиан Paetz, Герд Collin, Дитер Майер, Хартмут Хоука (2002). «Углеводороды». Энциклопедия промышленной химии Ульмана . Вайнхайм: Wiley-VCH. DOI10.1002 / 14356007.a13_227 .
- Фотоизомеризация ресвератрола: комплексный эксперимент с управляемым исследованием Элиз Бернар, Филип Бритц-МакКиббин, Николас Гернигон, Vol. 84 No. 7 July 2007 Journal of Chemical Education 1159.
- Браун, KN; Поле, ЛД; Lay, PA; Линдалл, СМ; Мастерс, АФ (1990). «(η 5- пентафенилциклопентадиенил) {1- (η 6- фенил) -2,3,4,5-тетрафенилциклопентадиенил} железо (II), [Fe (η 5 -C 5 Ph 5 ) {(η 6 -C 6 H 5 ) C 5 Ph 4 }], связывающий изомер декафенилферроцена ». J. Chem. Soc., Chem. Commun. (5): 408–410. DOI10.1039 / C39900000408 .
- Поле, LD; Hambley, TW; Хамфри, Пенсильвания; Линдалл, СМ; Gainsford, GJ; Мастера, АФ; Stpierre, TG; Уэбб, Дж. (1995). «Декафенилферроцен». Aust. J. Chem . 48 (4): 851–860. DOI10,1071 / CH9950851 .
Виды изомерии в органической химии
В классификации изомерии выделяют два основных типа изомеров:
- структурные;
- пространственные.
Структурная изомерия
Выделяют несколько видов изомерии по структуре молекулы.
1. Изомерия углеродной цепи.
Углеродная цепь или углеродный скелет представляет собой остов молекулы, состоящий из углеродных атомов. Если порядок соединения атомов углерода в молекуле отличается, то вещества являются структурными изомерами по углеродной цепи.
Так, пентану C5H12, относящемуся к ряду алканов, свойственны три структурные формулы изомеров.
2. Валентная изомерия.
Валентные изомеры различаются распределением химических связей внутри молекулы. К примеру, для бензола (C6H6), помимо стандартной молекулы в форме плоского шестиугольника, известно еще три валентных изомера. Они представлены на изображении ниже.
3. Изомерия положения функциональной группы.
В молекулах органических соединений, не относящихся к классу углеводородов, можно выделить две составляющие части: углеводородный фрагмент (радикал) и функциональная группа.
Функциональная группа — фрагмент органического соединения, определяющий его свойства и принадлежность к определенному классу органических соединений. Например, -CN — цианогруппа (функциональная группа класса нитрилов), -OH — гидроксильная группа (функциональная группа спиртов и фенолов).
Изомеры положения функциональной группы отличаются расположением функциональной группы в молекулах. В качестве примера рассмотрим изомеры хлорпентана — вещества, относящегося к классу галогенпроизводных углеводородов. В хлорпентане функциональной группой является -Cl. Его изомеры, отличающиеся положением функциональной группы:
4. Межклассовая изомерия.
Межклассовые изомеры — вещества, имеющие одинаковый количественный и качественный состав, но относящиеся к различным классам органических соединений. Поскольку молекулы таких изомеров содержат различные функциональные группы, такой вид изомерии также называют изомерией функциональной группы.
Спирты (соединения с функциональной группой -ОН) изомерны простым эфирам (веществам с функциональной группой -О-). Например, этанол является межклассовым изомером диметилого эфира:
5. Изомерия положения кратной связи
Подобно изомерии положения функциональной группы, изомеры данного вида отличаются расположением элемента в углеродной цепи. В данном случае такой элемент — кратная связь. Рассмотрим изомеры бутена по положению двойной связи:
СН–СН–СН=СН — это бутен-1
СН–СН=СН–СН — это бутен-2
Пространственная изомерия (стереоизомерия)
Структурные формулы пространственных изомеров могут быть одинаковыми, но молекулы при этом будут отличаться расположением атомов в пространстве, т.е. будут иметь различные пространственные формулы. Химики выделяют два вида пространственной изомерии:
- оптическая (энантиомерия);
- геометрическая (цис- и трансизомеры).
Рассмотрим подробнее каждый из типов.
1. Оптическая изомерия (энантиомерия).
Оптическую изомерию также называют зеркальной. Оптические изомеры (энантиомеры) — это молекулы, которые являются зеркальными отражениями друг друга. Такой вид изомерии возникает, когда у одного атома углерода появляется четыре разных заместителя. Эти атомы углерода называются ассиметрическими, или хиральными (от греч. хиро — рука, поскольку наши руки также являются зеркальными отражениями друг друга). Таким образом оптические изомеры различаются порядком расположения заместителей вокруг асимметричного центра. На практике такие изомеры различаются по направлению вращения плоскости поляризации плоскополяризованного света. Один из оптических антиподов является правовращающим (вращает плоскость поляризации вправо, его обозначают знаком «+»), а другой — левовращающим (вращает плоскость поляризации влево, обозначают знаком «−»).
Оптическая изомерия характерна для многих классов природных органических соединений (углеводов, аминокислот). Например, на рисунке представлены оптические изомеры аминокислоты аланина:
2. Геометрическая изомерия.
Геометрическая изомерия также называется цис,транс-изомерией, показывает разное положение заместителей относительно цикла или двойной связи.
Когда заместители находятся по одну сторону двойной связи (плоскости цикла), то вещество называют цис-изомером. Если заместители расположены по разные стороны, то речь идет о транс-изомерах. Пример — это цис-бутен-2 и транс-бутен-2.
На изображении ниже транс-бутен-2 представлен слева, а цис-бутен-2 — справа.
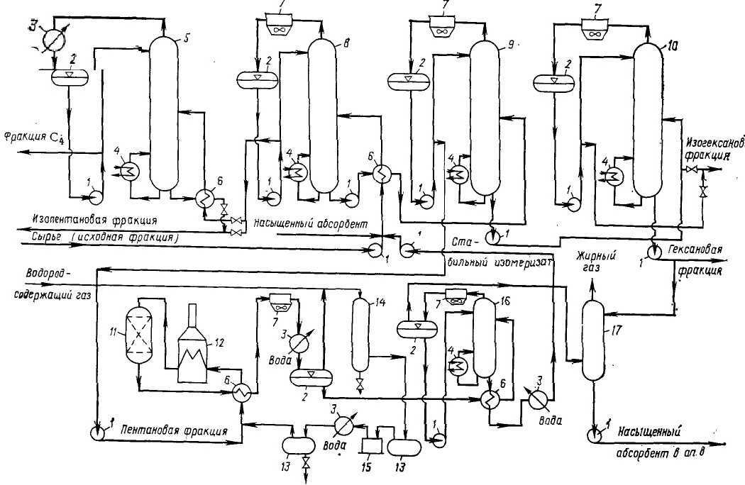
Установка изомеризации НК-62
Установка для изомеризации НК-62 состоит из двух блоков: ректификации и изомеризации. Технологическая схема данной установки изображена на рисунке ниже.
Рисунок 1. Установка изомеризации НК-62. Автор24 — интернет-биржа студенческих работ
Насыщенный абсорбент из абсорбера (17) и сырье поступают в ректификационную колонну (8) для разделения. Из верхней части колонны отделяется изопентановая фракция, которая ректифицируется в бутановой колонне (5), а сырье из нижней части подвергается ректификации в пентановой колонне (9). Продукт с нижней части данной колонны направляется на разделение в изогексановую колонну. Продукт с верхней части колонны (в котором содержится 91 % н-пентана) смешивается с водородсодержащим газом, затем нагревается в теплообменнике (6) и через змеевик трубчатой печи (12) направляется в реактор изомеризации (11).
Продукты реакции подвергаются охлаждению в теплообменнике и холодильнике (7 и 3), после чего поступают в сепаратор (2). Циркулирующий газ отправляется в адсорбер (14), а изомеризат, после стабилизации в колонне (16), смешивается с сырьем и поступает в ректификационную колонну.
С целью подавления кислотной функции катализатора, циркулирующий газ и водород осушаются в адсорбере. Концентрация водорода в циркулирующем газе должна составлять 80-85 %. Катализатор регенерируется каждые 3-4 месяца посредством выжига кокса.
Основным продуктом, получаемым на установке, является изопентановая фракция, чистота которой составляет 95 %. Октановое число дистиллята, после завершения процесса изомеризации пентановой фракции, увеличивается с 79 до 90 %.
Определение 2
Дистиллят нефти – это продукт многостадийного разделения нефти на фракции с разными интервалами температуры кипения посредством дистилляции и ректификации.
Что такое гидроизомеризация?
Термин гидроизомеризация относится к превращению одной изомерной формы алкановых углеводородов в другую через промежуточный алкен. Этот тип химической реакции особенно важен в процессах нефтепереработки. В последнее время широкое распространение получили исследования гидроизомеризации длинноцепочечных парафинов для получения разветвленных алкенов.
Гидроконверсия играет важную роль в нефтяной промышленности. Он имеет множество важных применений на стадиях переработки сырой нефти. Гидроконверсии бывают двух основных типов: реакции гидрокрекинга и реакции гидроизомеризации. Приставка Hydro- происходит потому, что эти реакции проводятся в присутствии газообразного водорода. При гидроизомеризации свойства исходного сырья улучшаются за счет превращения нормальных углеводородов в разветвленные структуры с таким же числом атомов углерода.
definition — Изомеризация
of Wikipedia
Advertizing ▼
Wikipedia
Изомеризация
Материал из Википедии — свободной энциклопедии
Перейти к: ,
Изомеризация
Процесс изомеризация направлен на получение высокооктановых компонентов товарного бензина из низкооктановых фракций нефти путем структурного измения углеродного скелета. Источником детонации в ДВС является образование свободных радикалов по цепному механизму. Нормальные неразветвленные алканы при горении образуют наиболее активные первичные радикалы, чем вторичные или третичные радикалы при горении разветвленных алканов с изостроением. Поэтому чем разветвление молекула, тем выше её детонационная стойкость, октановое число.
Таблица октановых чисел некоторых алканов.
| Алкан | октановое число И.М. |
|---|---|
| нормальный пентан | 61,8 |
| изопентан | 93 |
| нормальный гексан | 24,8 |
| 2,2-диметилбутан | 91,8 |
На сегодняшний день изомеризация возможна только легких алканов бутана, пентана и гексана. Это фракция нефти с пределами выкипания 28-70°С называется легкая нафта, петролейный эфир, газовый бензин. Проводятся серьёзные исследования возможности изомеризации более тяжелых алканов.В нефтеперерабатывающей промышленности реализовано два типа изомеризации: 1. Однопроходная 2. С рециклом.
Однопроходная изомеризация позволяет повысить октановое число И.М. фракции с 70 до 83 пунктов.Смесь улеводородов до и после однопроходной изомеризации.
| КОМПОНЕНТЫ (% ОБ.) И ИОЧ СМЕСИ | СЫРЬЕ | ПРОДУКТ |
|---|---|---|
| изопентан | 10,3 | 26,9 |
| нормальный пентан | 24,8 | 8,4 |
| изогексан | 23,2 | 47,8 |
| нормальный гексан | 25,6 | 5,7 |
| циклические у/в | 5,6 | 11,2 |
| бензол | 10,5 | |
| Октановое число И.М. | 69 | 83 |
Изомеризация с рециклом позволяет повысит октановое число фракции с 70 до 92 пунктов, засчет выделения из смеси низкооктановых компонентов и возвращение их на рециркуляцию.
Условия процесса:Давление — 2-3 МПа;Температура в реакторе — 380-410°С;Кратность циркуляции ВСГ — >500 нм³/м³;Катализатор платиносодержащий на алюмосиликатной матрице и цеолитах.
Изомеризация
Изомеризация представляет собой перегруппировку н-парафинов в изопарафины, происходящую под влиянием хлористого алюминия или других катализаторов реакции Фриделя — Крафтса.
Изомеризация происходит под влиянием катализаторов кислотного типа. Среди них наиболее активен хлористый алюминий, способный вызывать реакцию в жидкой фазе уже при 50 С. В присутствии гетерогенного алюмосиликатного катализатора требуется более высокая температура ( 500 С), и процесс проводят в паровой фазе. При использовании хлористого алюминия, как и для изомеризации парафинов и нафтенов, требуется сокатализатор — хлористый водород.
Изомеризация протекает значительно быстрее в условиях гидроборирования.
Изомеризация 2-метилпентена — 1 в 2-метилпентен — 2 является наиболее простой стадией технического процесса.
Изомеризация 2-метюшентена — 1 в 2-метилпентен — 2 осуществляется в газовой фазе при 150 — 300 С над неподвижным слоем твердого кислотного катализатора. Стабильные показатели процесса обеспечиваются в течение 200 ч непрерывной работы катализатора без регенерации. Полимеризации гексенов в указанных условиях практически не происходит. Олефины С12Н24 обнаруживаются в катализате только в виде следов. Единственным побочным продуктом реакции является 4-метилпентен — 2, который легко отделяется при четкой ректификации вместе с непревращенным 2-метилпентеном — 1 от целевого продукта и направляется в рецикл.
Изомеризация включает, по-видимому, следующую последовательность превращений. Далее быстро происходит интеркомбинационный переход в триплетное состояние ( Т) сенсибилизатора.
Изомеризация при действии галогеноводородных солей хинолина свершается, по-видимому, за счет сопряженной реакции присоеди —
Изомеризация протекает при каталитическом действии галогенал -: ила, количество которого может быть ничтожно малым; если же шгревать чистый фосфористый эфир даже до 200 -изомеризации
Изомеризация разветвленных олефиновь: х углеводородов осложняется образованием полимерных соединений и реакциями миграции боковой цепи.
Изомеризация или рацемизация насыщенных углеводородов на металлах обсуждалась в разделе, касавшемся Н — D-обмена ( разд. А); при температурах около 200 С на Ni — или Pd — — катализаторах было получено ыс т / анс-равновесие диалкил-циклопарафинов или бициклопарафинов без большого числа побочных реакций.
Изомеризация чисто термическим путем изучена еще плохо. При термическом распаде нормальных метановых углеводородов образуются олефины нормального строения, главным образом 1-олефины, и тоже неразветиленные метановые молекулы меньшего молекулярного веса. Эта реакция протекает, по-видимому, не через промежуточное образование из олефинов полиметиленовых углеводородов с последующей дегидрогенизацией, потому что, во-первых, олефины дают небольшой выход ароматических углеводородов, и, во-вторых, потому, что полиметиленовые углеводороды при этой реакции не образуются вовсе.
Изомеризация является одним из важнейших процессов, используемых для переработки низших фракций нефти с целью повышения содержания изомеров разветвленного строения. При изомеризации w — бутана для получения изобутана ( используемого как сырье для производства алкилата) третичный углерод в молекуле образуется в результате скелетной перегруппировки.
Изомеризация протекает легко и почти необратимо с выделением тепла.
|
Частичный гидролиз РНК в кислой среде59. |
Изомеризация и гидролиз фосфодиэфирных связей являются нежелательными побочными процессами, которые могут происходить при кислотной обработке РНК или олигонуклеотидов, например при раскрытии концевых 2, З — циклофосфатных группировок в оли-гонуклеотидах ( см. стр.
Примечания
- Реакция изомеризации или перегруппировки. Органическая химия: веб-учебник, 1998—2019. Дата обращения: 20 сентября 2019. Архивировано 26 сентября 2019 года.
- Каталитическая изомеризация. Справочник химика 21. Дата обращения: 20 сентября 2019. Архивировано 20 сентября 2019 года.
- Изомеризация термическая. Справочник химика 21. Дата обращения: 20 сентября 2019. Архивировано 20 сентября 2019 года.
- Изомеризация гептана (недоступная ссылка)
- , с. 230.
- ↑ Ясакова Е. А., Ситдикова А. В. развития процесса изомеризации в России и за рубежом (недоступная ссылка). — Нефтегазовое дело, 2010. — 19с.
- Сравнение катализаторов изомеризации Архивная копия от 3 февраля 2014 на Wayback Machine
- № 100 заседания Правления Ассоциации нефтепереработчиков и нефтехимиков Архивная копия от 13 мая 2013 на Wayback Machine
- Компьютерное прогнозирование работы промышленных катализаторов Архивная копия от 15 февраля 2017 на Wayback Machine. — Изд-во Томского политехнического ун-та, 2010. — С. 101−110
Существующие установки
На 2008 год в России процессом изомеризации легкой нафты были оснащены 12 НПЗ, из которых 5 работают на циркониевых катализаторах (4 установки – по процессу Изомалк-2 и 1 – по процессу Par-Isom, 3 установки про процессу Penex).
Рисунок 14 – Действующие установки изомеризации на нефтеперерабатывающих предприятиях России по состоянию на 2012 год
До 2012 года планировалась реализация проектов строительства установок изомеризации еще на восьми российских НПЗ, из которых 6 – на циркониевых катализаторах (4 по процессу Изомалк-2 и 2 по процессу Par-Isom). Причем схемы всех проектируемых установок включают рецикл непревращенных низкооктановых компонентов. Следует отметить, что существует практика перевода установок риформинга «старого фонда» на процесс изомеризации. Такой метод позволяет снизить капитальные затраты на проект, однако, зачастую на таких установках изомеризат обладает пониженным значением октанового числа.
Рисунок 15 – Прогнозный сценарий развития мощностей установок изомеризации на НПЗ России на 2015-2020
Изомеризация
Процесс изомеризация направлен на получение высокооктановых компонентов товарного бензина из низкооктановых фракций нефти путем структурного измения углеродного скелета. Источником детонации в ДВС является образование свободных радикалов по цепному механизму. Нормальные неразветвленные алканы при горении образуют наиболее активные первичные радикалы, чем вторичные или третичные радикалы при горении разветвленных алканов с изостроением. Поэтому чем разветвление молекула, тем выше её детонационная стойкость, октановое число.
Таблица октановых чисел некоторых алканов.
| Алкан | октановое число И.М. |
|---|---|
| нормальный пентан | 61,8 |
| изопентан | 93 |
| нормальный гексан | 24,8 |
| 2,2-диметилбутан | 91,8 |
На сегодняшний день изомеризация возможна только легких алканов бутана, пентана и гексана. Это фракция нефти с пределами выкипания 28-70°С называется легкая нафта, петролейный эфир, газовый бензин. Проводятся серьёзные исследования возможности изомеризации более тяжелых алканов.В нефтеперерабатывающей промышленности реализовано два типа изомеризации: 1. Однопроходная 2. С рециклом.
Однопроходная изомеризация позволяет повысить октановое число И.М. фракции с 70 до 83 пунктов.Смесь улеводородов до и после однопроходной изомеризации.
| КОМПОНЕНТЫ (% ОБ.) И ИОЧ СМЕСИ | СЫРЬЕ | ПРОДУКТ |
|---|---|---|
| изопентан | 10,3 | 26,9 |
| нормальный пентан | 24,8 | 8,4 |
| изогексан | 23,2 | 47,8 |
| нормальный гексан | 25,6 | 5,7 |
| циклические у/в | 5,6 | 11,2 |
| бензол | 10,5 | |
| Октановое число И.М. | 69 | 83 |
Изомеризация с рециклом позволяет повысит октановое число фракции с 70 до 92 пунктов, засчет выделения из смеси низкооктановых компонентов и возвращение их на рециркуляцию.
Условия процесса:Давление — 2-3 МПа;Температура в реакторе — 380-410°С;Кратность циркуляции ВСГ — >500 нм³/м³;Катализатор платиносодержащий на алюмосиликатной матрице и цеолитах.
Проекционные формулы Фишера
Формулы Фишера — это один
из способов изображения на плоскости трехмерной структуры
хирального центра. Возьмем пару энантиомеров и построим проекцию
Фишера для правой молекулы:
Выберем направление, с которого
будем рассматривать молекулу — оно показано
стрелкой:
В этом случае связи С-А и С-Е направлены к нам,
они, в соответствии с правилами записи формулы Фишера,
изображаются горизонтальной линией. Связи C-B и C-D направлены
от нас, они изображаются вертикальной линией. В результате
проекция Фишера будет выглядеть как (1):
В настоящее
время и вертикальная и горизонтальная линии изображаются как
сплошные, атом углерода не рисуется — пересечение линий и
подразумевает хиральный центр, в результате общепринятой
является проекция (2).
Если рассматривать
эту же молекулу с другой стороны, то можно получить еще одну
проекцию Фишера:
Вообще можно нарисовать двенадцать проекций
Фишера для данной молекулы. Для того, чтобы сравнить между собой
полученные проекции, необходимо учесть, что проекции Фишера
допускают над собой ряд
преобразований.
исходную формулу
1. Четное число
перестановок. Под перестановкой подразумевается обмен местами
двух любых заместителей. Например, в формуле 2b можно поменять
сначала D и A (первая перестановка), апотом E и D (который
теперь стоит на месте А) — это будет вторая перестановка, в
результате2b преобразовалось в 2. Заметно, что это — одно и то
же.
2. Поворот проекции в плоскости чертежа на 180,
360, 540 и т.д. градусов:
3. Циклическая перестановка: один
заместитель (любой) оставляем на месте,три оставшихся
переставляем по кругу — по или против часовой стрелке. Эта
операция эквивалентна двум перестановка, но иногда оказывается
удобнее.
энантиомеру
1. Нечетное число
перестановок — меняем местами D и E — одна перестановка, с
помощью зеркала, изображенного вертикальным пунктиром легко
убедиться, что это — энантиомеры.
2. Поворот в
плоскости чертежа на 90, 270, 450 и т.д. градусов. Повернем 2b
на 90o против часовой стрелки:
В полученной
формуле сделаем четное число перестановок — поменяем местами В и
Е, А и D. Сравнив2b и то, что получилось, наблюдаем, что это —
энантиомер.
3. Отражение в зеркале или рассматривание ‘на
просвет’.
Фишера
В стандартной записи
проекции Фишера главная цепь или цикл изображаются вертикальной
линией, нумерация атомов углерода (по ИЮПАК) в цепи идет сверху
вниз:
Применение изомеризации.
Переработка нефтяных продуктов (пиролиз, крекинг) обычно сопровождается изомеризацией линейных углеводородов в соединения с разветвленной цепью, которые имеют более высокое октановое число. Из продукта изомеризации хлорированного бутена (см. рис. 2, реакция 4) получают бензостойкий каучук хлоропрен.
Перегруппировку Бекмана применяют для промышленного синтеза капролактама (см. рис. 4, реакция 2), из которого получают поликапролактам (капрон). Бензидиновую перегруппировку (см. рис. 4, реакция 3) используют для получения соединений, применяемых в производстве азокрасителей. Реакция Арбузова (см. рис. 4, реакция 4) позволяет получать соединения со связью С-Р, на основе которых производят пестициды.
Реакции и методы исследования органических соединений. М., 1954 Олехнович Л.П. Многообразие строения и форм молекул органических соединений. Соросовский Образовательный Журнал. 1997, № 2
Реакции изомеризации
Фаворский установил, что изомеризация терминального алкина в алкин с внутренней тройной связью протекает при 170 0 С в присутствии спиртового раствора щелочи.
Если же алкины с неконцевой тройной связью нагревать в минеральном масле при 120-160 0 С с амидом натрия, то они быстро и практически необратимо превращаются в Na-производные терминальных алкинов.
![]()
Реакции алкинов с разрушением связи Сsp-Н
Алкины, имеющие атомы водорода при sp-гибридизированном атоме углерода (концевая тройная связь) являются СН-кислотами, причем более сильными, чем алканы, алкены, аммиак, но более слабыми, чем вода, спирт.
При действии очень сильных оснований алкины, имеющие концевую (торсионную) связь, полностью ионизируются и образуют соли, которые называют ацетиленидами.

Если реакции протекают с ацетиленом, то возможно замещение двух атомов водорода.

Полученные ацетилениды щелочных металлов разлагаются водой.
В отличие от ацетиленидов щелочных и щелочноземельных металлов ацетилениды меди и серебра устойчивы к действию воды и разрушаются с выделением ацетилена только под действием сильных кислот. Однако в сухом виде они неустойчивы и взрываются при нагревании, трении, ударе.
Ацетилиниды нашли применение в органическом синтезе для получения производных ацетилена.
Окисление алкинов
Окисление алкинов в жестких условиях сильными окислителями, например, раствор KMnO4, концентрированной HNO3, при нагревании приводит к расщеплению углеродного скелета:
![]()
В нейтральной среде реакция протекает с образованием дикетона:

Озонирование алкинов зависит от условия проведения реакции:
а) при низких температурах образуются диальдегид-глиоксаль
![]()
б) при нагревании
образуется смесь карбоновых кислот.
Ацетилен горит в атмосфере кислорода с образованием пламени с температурой 2800 0 С
Его используют для сварки и резки металлов.
Ацетилен образует с воздухом взрывчатые смеси в широких пределах (от 5 до 80% ацетилена).
Получение алкинов
1. Карбидный метод
![]()
2. Пиролиз метана, этилена
3. Дегидрогалогенирование дигалогенопроизводных

4. Из оксида углерода и водорода
![]()
5. Из ацетиленидов
где М: К, Na, Li, Ag, MgCI.
6. Дегалогенирование тетрабромпроизводных алканов
Дата добавления: 2016-02-16 ; просмотров: 2766 ; ЗАКАЗАТЬ НАПИСАНИЕ РАБОТЫ
Виды изомерии
Различают две большие категории изомерии: структурную и пространственную. Внутри каждой категории выделяют еще несколько разновидностей. Давайте рассмотрим каждую из них.
Структурная изомерия
Обусловлена разным порядком соединения атомов в составе молекулы. Делится на 4 вида, о каждом из которых мы сейчас расскажем.
Изомерия углеродного скелета обусловлена различным порядком связи между атомами углерода, за счет которых образуется скелет молекулы.
Важное условие
Для изомерии углеродного скелета нужно минимум четыре атома углерода. Например, молекула состава C5H12 имеет несколько форм расположения в пространстве:
Например, молекула состава C5H12 имеет несколько форм расположения в пространстве:
-
Линейная молекула пентана
-
Немного разветвленная молекула 2-метилбутана
-
Еще более разветвленная молекула 2,2-диметалпропана
Как видно, количество углерода и водорода в этих молекулах абсолютно идентично, однако свойства отличаются колоссально. Например, температура кипения неопентана — 9,5 °С, изопентана — 27,7 °C, а линейной молекулы пентана — 36 °C.
Изомерия положения функциональных групп (заместителей) обусловлена различным положением заместителя или функциональной группы при одинаковом углеродном скелете молекулы. Такой вид изомерии можно реализовать при минимум трех атомах углерода. Рассмотрим на примерах:
Сравним температуры кипения: пропанол-1 кипит при 97 °C, а его разветвленный брат — при температуре 82 °C. Уже второй пример демонстрирует, что для более разветвленной структуры характерны более низкие температуры кипения. Это связано с тем, что форма разветвленных молекул стремится к сферической, при этом площадь поверхности уменьшается, и в результате уменьшаются межмолекулярные силы, которые теперь преодолеваются при более низкой температуре.
Следующий вид структурной изомерии — это изомерия положения кратной связи. Она обусловлена различным положением кратной связи при одинаковом углеродном скелете молекулы. Его можно реализовать при наличии не менее четырех атомов углерода. Рассмотрим на примерах:
Температура кипения пентина-1 составляет 40,23 °C, а пентина-2 — 56,1 °C.
И последний вид структурной изомерии — межклассовая изомерия. Она обусловлена различным положением и сочетанием атомов в молекулах веществ, которые имеют одинаковую молекулярную формулу, но принадлежат к разным классам. Межклассовые изомеры имеют одинаковую общую формулу. Например, только алканы имеют общую формулу CnH2n+2, следовательно, межклассовых изомеров у них нет. А вот общую формулу CnH2n имеют как алкены, так и циклоалканы. Значит, алкены и циклоалканы — межклассовые изомеры по отношению друг к другу. Рассмотрим наглядный пример:
Оба соединения имеют формулу C6H12, однако одно принадлежит к алкенам, а другое к циклоалканам.
Пространственная изомерия
Обусловлена различным положением атомов в пространстве.
Частный случай пространственной изомерии — геометрическая или цис-транс-изомерия. Она характерна для соединений с кратными связями и циклических соединений. Такие изомеры имеют различные физические и химические свойства. У каждого атома углерода должны быть разные заместители, иначе такой вид изомерии не имеет смысла. Рассмотрим примеры геометрической изомерии.
Еще один вид пространственной изомерии — оптическая изомерия. Она характерна для веществ, у которых есть асимметрический атом с четырьмя различными заместителями. Молекулы оптических изомеров соотносятся друг с другом как объект и его зеркальное отражение. Руки, ноги, уши человека — тоже своего рода оптические изомеры. А вот пример оптических изомеров в органической химии:
Для удобства обобщили все виды изомерии на схеме:
Примеры и приложения
Алканы
Изомеризация скелета происходит в процессе крекинга , который используется в нефтехимической промышленности. Помимо уменьшения средней длины цепи, углеводороды с прямой цепью в процессе превращаются в разветвленные изомеры, как проиллюстрировано следующей реакцией. необходима цитата
- CH3CH2CH2CH3{\ displaystyle CH_ {3} CH_ {2} CH_ {2} CH_ {3}}( н-бутан ) →CH3CH(CH3)CH3{\ displaystyle CH_ {3} CH (CH_ {3}) CH_ {3}}( и-бутан )
Топливо, содержащее разветвленные углеводороды , предпочтительнее для двигателей внутреннего сгорания из-за их более высокого октанового числа .
Алкенес
Терминальные алкены изомеризуются во внутренние алкены в присутствии металлических катализаторов. Этот процесс используется в процессе производства высших олефинов Shell для превращения альфа-олефинов во внутренние олефины, которые подвергаются метатезису олефинов . В некоторых типах реакций полимеризации алкена « хождение по цепи» представляет собой процесс изомеризации, который приводит к разветвлению растущих полимеров. необходима цитата
Транс — изомер ресвератрол может быть превращен в цис — изомера в фотохимической реакции.
Термическая перегруппировка из азульна к нафталину наблюдались. необходима цитата
Другие примеры
Изомерия альдоза-кетоза , также известная как преобразование Лобри де Брюна – ван Экенштейна, представляет собой пример химии сахаридов . необходима цитата
Примером металлоорганической изомеризации является получение декафенилферроцена, [(η 5 -C 5 Ph 5 ) 2 Fe] из его связующего изомера .
Что такое изомеризация?
Изомеризация — это химический процесс, в котором одна изомерная форма превращается в другую изомерную форму. Некоторые химические соединения имеют только один изомер; таким образом, изомеризация этих соединений относится к превращению их структуры в изомерную форму. Но некоторые химические соединения имеют более одной изомерной формы. Здесь изомеризация относится к превращению одной изомерной формы в любую из ее других изомерных форм. Новое соединение (изомер) образуется с тем же химическим составом, но с другой атомной связностью или конфигурацией.

Примером может служить превращение бутана в изобутен. Бутан представляет собой углеводородную структуру с прямой цепью. Изобутен имеет разветвленную структуру. Эта изомеризация может быть достигнута термической обработкой бутана (около 100 градусов Цельсия) в присутствии подходящего катализатора. В этом процессе изменяется атомарная связность; следовательно, меняются также химические и физические свойства.
В алкенах наиболее распространенной формой изомеризации является цис-транс-изомеризация. Здесь связь атомов не так сильно меняется, потому что, когда цис-изомер превращается в транс-изомер, изменяются только группы заместителей, присоединенные к двойной связи. Кроме того, мы можем наблюдать процесс изомеризации и среди неорганических соединений. Здесь изомеризация комплексов переходных металлов является наиболее распространенной формой.






























